Foram encontradas 100 questões.
Com relação aos ensaios de dureza, o método utilizado para peças usinadas acabadas é:
Provas
Considerando a classificação dos pnncIpaIs tipos de bombas pela forma com que energia é fornecida ao fluido que é transportado, assinale a opção que apresenta somente exemplos de bombas volumétricas ou deslocamento positivo.
Provas
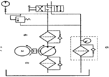
Em um sistema hidráulico, o filtro pode estar localizado em três áreas distintas: na linha de sucção, na linha de pressão ou na linha de retorno, conforme a figura abaixo.

Assinale a opção que apresenta a correta localização de cada filtro, de acordo com a numeração indicada no sistema hidráulico acima.
Provas
Assinale a opção que completa corretamente as lacunas das sentenças apresentadas abaixo.
De acordo com o Principio de quando se exerce pressão em uma massa liquida que se encontra confinada, essa pressão será transmitida integralmente em igual intensidade em todas as direções e sentidos.
De acordo com o Princípio de , um corpo imerso num líquido está sujeito a uma força de empuxo vertical de intensidade igual ao peso do líquido deslocado.
Provas
Observe a figura abaixo, que apresenta um diagrama P-V.
Diagrama P-V (pressão x volume)
Um gás ideal, com k = cp / cv = 1,4, opera ciclicamente conforme as seguintes transformações termodinâmicas mostradas na figura acima. O processo 1-2 é isocórico, o processo 2-3 é isentrópico e o processo 3-1 é isobárico. Sabendo-se que a relação P2 /P1 =a= 5, que é válida para a relação isentrópica !$ { \large T_2 \over T_3} = \left ( { \large P_2 \over P_3} \right)^{((K -1)/K)} !$, e considerando 5(1/1,4) = 3, 16, calcule o rendimento isentrópico da máquina térmica e assinale a opção correta.
Provas
De acordo com os processos de fabricação, coloque V (verdadeiro) ou F (falso) nas afirmativas abaixo e assinale a opção que apresenta a sequência correta.
( ) Recozimento é um tratamento térmico realizado com o fim de alcançar um ou vários dos seguintes objetivos: remover tensões devidas aos tratamentos mecânicos a quente ou a frio, diminuir a dureza para melhorar a usinabilidade, alterar as propriedades mecânicas como resistência e ductibilidade.
( ) A normalização consiste no aquecimento do aço a uma temperatura acima da zona crítica, seguido de resfriamento ao ar.
( ) Coalescimento consiste no resfriamento rápido do aço de uma temperatura superior á sua temperatura crítica.
Provas
Em relação aos elementos de apoio, assinale a opção INCORRETA.
Provas
Analise a figura abaixo.

Considerando que a viga representada na figura acima se encontra em equilíbrio, calcule as reações nos apoios A e B para a viga solicitada por forças distribuídas e assinale a opção correta.
Provas
A capacidade de um material absorver energia quando é deformado elasticamente e depois, com o descarregamento, ter sua energia recuperada é chamada de:
Provas
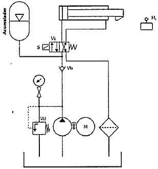
Analise o circuito a seguir:

O circuito hidráulico acima apresenta os seguintes elementos, de acordo com a norma ANSI (American National Standards lnstitute):
Provas
Caderno Container