Foram encontradas 50 questões.
Qual opção apresenta as dimensões de uma folha de papel de formato A1?
Provas
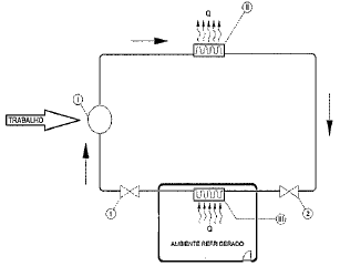
Um ciclo de refrigeração é representado de maneira simplificada na figura a seguir, sendo Q o calor extraído do ambiente refrigerado e transferido para o meio exterior.

Assinale a opção que:
- Identifica corretamente os componentes I, II e III que viabilizam esse ciclo; e
- Indica corretamente onde deve estar localizada a válvula de expansão desse circuito de refrigeração (posição 1 ou posição 2).
Provas
Assinale a opção que apresenta o componente que, ao ser representado no primeiro ou no terceiro diedro, apresenta todas as vistas iguais.
Provas
O circuito hidráulico a seguir contém um filtro com uma válvula de retenção que só permite a passagem do fluido quando submetida a uma pressão superior à pressão de operação normal do sistema.

Para que a válvula de retenção atue na proteção do sistema em uma situação de completa obstrução do filtro, o sentido do fluxo através do filtro em uma condição de não obstrução deverá ser de:
Provas
Além de proteção contra a contaminação atmosférica, o revestimento utilizado em eletrodos tem como funções:
Provas
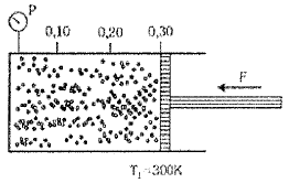
Um cilindro, com área de seção transversal A, é provido de um êmbolo móvel, podendo-se variar o volume de um gás (ideal) nele contido. Quando o êmbolo está na posição 0,30, como mostra a figura a seguir, a temperatura é de 300K e a pressão é P. Levando o êmbolo até a posição 0,20 e aumentando a temperatura para 400K, a nova pressão do gás será:

Provas
Considere um motor alternativo de combustão interna de ciclo Otto com as seguintes características construtivas:
- Número de cilindros - quatro, dispostos em linha;
- Diâmetro e curso dos pistões - 76,50mm x 86,90mm;
- Número de válvulas por cilindro - quatro;
- Combustível - etanol e/ou gasolina; e
- Razão de compressão - 11,5:1
Tomando essas informações como referência, marque a opção que apresenta os valores corretos da capacidade volumétrica (cilindrada) desse motor e do volume da câmara de combustão de cada um dos cilindros. Dado: !$ \pi !$ = 3,14.
Provas
Considere uma lancha que tem autonomia para percorrer em qualquer direção da superfície da água uma distância em linha reta de até 500m.
O conjunto de todos os pontos que essa lancha pode alcançar forma uma área:
Provas
Numa das etapas de construção de um equipamento deseja-se executar o acoplamento entre um eixo e um furo. Os diâmetros e as tolerâncias dessas peças, em milímetros (mm), são:
|
Eixo |
!$ 65^{\div0,35}_{\div0,25} !$ |
|
Furo |
!$ 65^{\div0,20}_{\div0,10} !$ |
Assinale a opção que apresenta o valor da interferência máxima no ajuste dessas peças.
Provas
A figura a seguir apresenta uma carga de massa m erguida pela estrutura composta pelas barras AB e BC. As barras estão fixadas por suportes presos à parede, estando presas pelos pinos A e C.

Dados:
Massa m = 100kg
Área da seção transversal dos pinos A e C = !$ \pi !$ r2 (em m2) Aceleração da gravidade: 10 m/s2
A partir das informações fornecidas, assinale a opção que apresenta os valores corretos de tensão nos pinos A e C, respectivamente, assim como o tipo de tensão a que estão submetidos.
Provas
Caderno Container