Foram encontradas 126 questões.
Julgue o item a seguir:
As operações elementares, como ligar e desligar circuitos elétricos, realizadas em baixa tensão, com materiais e equipamentos elétricos em perfeito estado de conservação e adequados para operação, exigem qualificação da pessoa que os manuseará.
Provas
Julgue o item a seguir:
O método de Wenner, para a medição de resistividade do solo, utiliza um terrômetro (megger), instrumento de medida de resistência que possui quatro terminais, sendo dois de corrente e dois de potencial.

Sobre esse aparelho, pode-se afirmar que, através de sua fonte interna, faz circular uma corrente elétrica i, entre as duas hastes externas que estão conectadas aos terminais de corrente, C1 e C2, conforme a figura.
Provas
Julgue o item a seguir:
As propriedades das substâncias ferromagnéticas, em geral, variam com o tempo, sendo correto afirmar que a densidade de fluxo B, que se pode obter com um determinado valor da força magnetizante H, tende a aumentar com o tempo e as perdas de histerese, a diminuir.
Provas
Julgue o item a seguir:
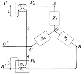
A medição de potência total (Pt) ativa trifásica é possível, desde que seja obedecido o circuito representado a seguir.

Nesse circuito, a Pt é fornecida pela soma algébrica da potência dos dois watímetros.
Provas
Julgue o item a seguir:
Sabendo-se que o sensor de um sistema de medição de uma grandeza elétrica apresenta um erro de ±1% e que há dois conversores analógicos-digitais (ADC) para conversão digital da grandeza — um de 8 bits e outro de 12 bits — para um menor erro total da cadeia de medição, o projetista deverá escolher o conversor de 12 bits.
Provas
Julgue o item a seguir:
A vantagem de um motor trifásico de indução de rotor bobinado em relação a um de rotor em gaiola é a possibilidade de inserir resistências no circuito do rotor, visando ao aumento do conjugado (torque) de partida do motor.
Provas
Julgue o item a seguir:
Os circuitos aéreos que possuem diferentes tensões devem ser instalados dispostos em ordem decrescente de tensão, a partir da parte superior do suporte.
Provas
Julgue o item a seguir:
Para a correção do fator de potência, a instalação de bancos de capacitores apresenta as mesmas vantagens, quando se faz junto à carga ou junto ao painel geral de distribuição.
Provas
Julgue o item a seguir:
Nos casos de aplicações com carga variável ou intermitente, é aconselhável (ou imprescindível) o uso de um analisador de energia, que permite o registro — para posterior análise — dos principais parâmetros elétricos (tensões e correntes de cada fase, potência, fator de potência) ao longo de um determinado período de tempo.
Provas
Julgue o item a seguir:
A resistência variável do circuito ao lado é conectada a uma bateria cuja resistência interna é 3Ω. A tensão nos terminais AB, sem carga, é 30V.

Sobre esse circuito, pode-se afirmar que a máxima transferência de potência ocorre para Rr = 3Ω e E = 30V.
Provas
Caderno Container