Foram encontradas 60 questões.
Provas
Um sistema trifásico a três condutores, equilibrado, sequência ABC, tensão de linha √3× 100 V, alimenta as seguintes cargas:
- três impedâncias iguais a 30 + j0 Ω, ligadas em triângulo;
- três impedâncias iguais a 10 + j0 Ω, ligadas em estrela.
A potência ativa total fornecida às cargas e o módulo da corrente de linha valem, aproximada e respectivamente:
Provas
A norma de instalações elétricas de baixa tensão estabelece os princípios fundamentais que orientam os objetivos e as prescrições de sua utilização, entre os quais a proteção contra choques elétricos. Sobre os efeitos das perturbações da corrente elétrica, marque V para as afirmativas verdadeiras e F para as falsas.
( ) Independem do tempo de duração do choque elétrico.
( ) Dependem do percurso da corrente elétrica pelo corpo humano.
( ) Independem da área e da pressão de contato com a parte sob tensão.
( ) Dependem da frequência da corrente elétrica.
Assinale a sequência correta.
Provas
Para a análise do circuito monofásico equivalente abaixo, considere que o capacitor, em paralelo com a carga, está inicialmente desconectado (Ch aberta). Nessa condição, a corrente através da carga é de 10 A.

Considere que a chave Ch é fechada, resultando em
Provas
Provas
A energia elétrica em corrente contínua (CC) pode ser obtida com o uso de retificadores a semicondutores (diodos). A figura mostra um retificador trifásico que alimenta uma carga resistiva (R).
Considere:
- transformador trifásico ideal;
- tensões trifásicas equilibradas no secundário:
Vas=Vp sen(ωt);
Vbs=Vp sen(ωt-120° ), e
Vcs=Vp sen(ωt+120º).

Em relação à figura e ao funcionamento do retificador, assinale a afirmativa INCORRETA.
Provas
A correção do fator de potência constitui uma das ações para o uso racional e redução dos custos com energia elétrica, além de outros benefícios à instalação. Em relação ao fator de potência das instalações elétricas, analise as afirmativas.
I - A instalação de um banco de capacitores diretamente no secundário de um transformador acarreta uma elevação de tensão diretamente proporcional à potência do banco e da impedância do transformador, e inversamente proporcional à potência do transformador.
II - O nível de tensão acima do nominal em circuitos de motores com carga constante diminui a potência reativa indutiva solicitada à fonte.
III - O banco de capacitores dimensionado para o reativo do transformador a vazio garante a melhora do fator de potência somente nos períodos de baixa demanda pela carga.
IV - Motores de indução trifásicos superdimensionados possuem capacidade de gerar reativos e melhorar o fator de potência.
Estão corretas as afirmativas
Provas
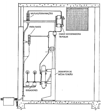
A figura mostra um cubículo de proteção de média tensão (MT), 13.800 V, de uma unidade consumidora com entrada subterrânea, no qual constam alguns equipamentos e dispositivos.

Em relação à figura e aos critérios para dimensionamento dos componentes, analise as afirmativas.
I - A capacidade de interrupção do disjuntor de MT é definida pela potência do(s) transformador(es).
II - A classe de tensão do para-raios é definida em função da tensão de distribuição e do tipo de aterramento do sistema elétrico na subestação de distribuição (valor do coeficiente de aterramento).
III - As muflas/terminações são obrigatórias somente para subestações de consumidor que possuem disjuntor de média tensão.
IV - A chave seccionadora tripolar de MT deve ter corrente nominal (In) compatível com a capacidade instalada do(s) transformador(es) e capacidade de interrupção compatível com a corrente de curto-circuito no seu ponto de instalação.
Está correto o que se afirma em
Provas
Os dados característicos de transformadores trifásicos em óleo, para instalação em interior ou exterior, tensão máxima de 15 kV, 60 Hz, com primário em triângulo e secundário em estrela, fornecem para a potência de 150 kVA e tensão nominal secundária de 220/127 ou 380/220 ou 440/254 V uma impedância de 3,5% a 75 °C.
Com base nessas informações, assinale a afirmativa correta.
Provas
Provas
Caderno Container