Foram encontradas 50 questões.
A Norma ANSI/ISA-5.1 de 1984 estabelece convenções para a nomenclatura de dispositivos e instrumentos utilizados em processos industriais. De acordo com essa Norma, assinale a alternativa que indica a designação INCORRETA do dispositivo apresentado.
Provas
A Norma ANSI/ISA-5.1 de 1984 demonstra as formas mais corretas de apresentar a nomenclatura de dispositivos e instrumentos de processos industriais. Conforma a referida Norma, analise as seguintes designações de dispositivos:
I. TI – Transmissor de Corrente.
II. HV – Válvula manual.
III. LS – Chave de nível.
Quais estão corretas?
Provas
Conforme a Norma ANSI/ISA-5.1 de 1984, sobre a simbologia dos instrumentos, analise a Figura 2 abaixo:

Assinale a alternativa correta no que diz respeito aos símbolos e instrumentos representados acima.
Provas
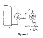
Conforme a Norma ANSI/ISA-5.1 de 1984, sobre os tipos de linhas e simbologias, analise a Figura 1 abaixo, que descreve uma estrutura de processo, para representar as características do projeto:

A Figura 1 representa um(a):
Provas
De acordo com a Lei nº 8.112/1990, além do vencimento e das vantagens recebidas, aos servidores são deferidas diversas retribuições, gratificações e adicionais, como as abaixo citadas, EXCETO:
Provas
Teobaldo, servidor público federal estável, foi demitido de forma arbitrária por seu chefe de repartição, André. Para questionar sua demissão, Teobaldo ajuizou ação judicial, tendo sido julgado procedente o pedido e, portanto, determinado o retorno de Teobaldo ao cargo. De acordo com a Lei nº 8.112/1990, que dispõe sobre o regime jurídico dos servidores públicos civis da União, das autarquias e das fundações públicas federais, com o cumprimento da decisão judicial, esse é um exemplo de:
Provas
A negação da frase “Ana é contadora e Pedro fala alemão” é:
Provas
Analise as proposições a seguir:
I. Rebeca Andrade é ginasta e medalhista olímpica.
II. Marcelo cozinha muito bem, e Maria é médica.
III. Porto Alegre é a capital do Rio Grande do Sul.
Quais são exemplos de proposições simples?
Provas
Em uma farmácia, trabalham 30 pessoas. Os funcionários dividem-se em turnos, alguns trabalham apenas durante o dia, outros apenas durante a noite, e ainda há os que trabalham durante o dia e durante a noite. Além disso, sabe-se que:
• 10 trabalham apenas durante o dia.
• 12 trabalham apenas durante a noite.
Quantas pessoas trabalham durante o dia e durante a noite?
Provas
Ana Clara é irmã de Juliano. Jair é irmão de Maria, e Maria é irmã de Antônia. Maria é mãe de Ana Clara e Juliano. Pedro é casado com Maria, e o casal tem dois filhos. Dadas essas informações, é correto afirmar que:
Provas
Caderno Container