Foram encontradas 70 questões.

Entre os conhecimentos básicos de desenho técnico encontram-se os das projeções ortográficas derivadas da geometria descritiva de Gaspar Monge, das construções geométricas, das perspectivas, dos cortes etc. Acerca desse conhecimento e considerando as figuras acima, julgue os itens seguintes.
As normas brasileiras de desenho técnico admitem a colocação do objeto representado no 1.o ou no 3.o diedros. Os objetos colocados no 1.o diedro são representados no papel por suas projeções ortogonais, de forma que o desenho da vista lateral esquerda fica à esquerda do desenho da vista frontal e o desenho da vista de cima fica acima do desenho da vista frontal.
Provas

Entre os conhecimentos básicos de desenho técnico encontram-se os das projeções ortográficas derivadas da geometria descritiva de Gaspar Monge, das construções geométricas, das perspectivas, dos cortes etc. Acerca desse conhecimento e considerando as figuras acima, julgue os itens seguintes.
A figura II mostra um objeto do qual foi removida uma quarta parte para revelar a construção interna. O resultado dessa operação de remoção chama-se meio-corte.
Provas

Entre os conhecimentos básicos de desenho técnico encontram-se os das projeções ortográficas derivadas da geometria descritiva de Gaspar Monge, das construções geométricas, das perspectivas, dos cortes etc. Acerca desse conhecimento e considerando as figuras acima, julgue os itens seguintes.
A figura I apresenta a correspondência entre os pontos de uma elipse traçada internamente a um círculo dividido em 12 setores iguais e a projeção ortogonal de um cone de raio igual ao do círculo, cortado por um segmento de reta inclinado.
Provas

A respeito da figura acima, que integra o lote de pranchas a ser examinado pelo desenhista, julgue o item abaixo.
A figura mostra o circuito elétrico automático de uma bomba centrífuga ligada a uma câmara de enchimento.
Provas

Tendo por referência que a figura acima encontra-se no lote de pranchas, julgue o item seguinte.
A figura mostra o corte transversal de uma válvula do tipo globo.
Provas

Considerando que a figura acima faça parte do lote de pranchas a ser analisado pelo desenhista, julgue os itens a seguir, relativos a essa figura.
O sistema de cotagem pelos eixos utilizado no esquema apresentado na figura tem a vantagem de permitir posicionar válvulas, conexões e demais elementos da canalização com precisão por independer das dimensões ou dos diâmetros dos canos e das peças.
Provas

Considerando que a figura acima faça parte do lote de pranchas a ser analisado pelo desenhista, julgue os itens a seguir, relativos a essa figura.
O esquema de canalização da figura usa canos de 2", 2 ½" e 5" de diâmetro.
Provas

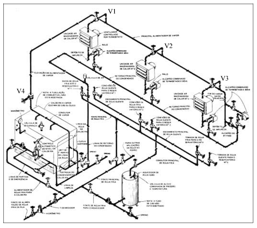
Uma das pranchas recebidas pelo desenhista continha a figura acima. Com referência a essa figura, julgue os itens que se seguem.
Segundo o esquema da figura, a válvula V4 (junto à caldeira) serve para impedir o retorno do vapor para a caldeira.
Provas

Uma das pranchas recebidas pelo desenhista continha a figura acima. Com referência a essa figura, julgue os itens que se seguem.
O esquema da figura mostra as conexões, os fluxos e os controles de três sistemas derivados do mesmo ramal de água fria: abastecimento de água fria para os reservatórios 1, 2 e 3; abastecimento de água quente a partir de um aquecedor a gás para os reservatórios 1, 2 e 3; e sistema de aquecimento por insuflamento de ar aquecido por vapor que, por sua vez, é produzido em uma caldeira.
Provas

Uma das pranchas recebidas pelo desenhista continha a figura acima. Com referência a essa figura, julgue os itens que se seguem.
A figura é um esquema hidráulico desenhado em perspectiva isométrica, representação muito utilizada para mostrar a tridimensionalidade, as conexões e os fluxos de água em projetos hidráulicos.
Provas
Caderno Container