Foram encontradas 1.250 questões.
Analise a figura representada a seguir.

Uma sala possui as dimensões representadas na figura acima e o proprietário deseja trocar o revestimento da mesma. Considerando que o m2 de piso cerâmico custa R$ 100,00, e que o índice de perdas é de 5% (cortes, quebra) o custo total estimado do piso a ser comprado é de:
Provas
A largura de uma janela está representada no desenho de uma fachada por 5cm. Considerando que foi utilizada a escala 1/30, na realidade a janela mede:
Provas
Como é denominada a representação dos pontos de uma mesma altura em relação a um plano horizontal?
Provas
Analise a representação a seguir.

Um proprietário resolveu pintar uma parede de sua residência, cujo formato e dimensões são apresentados na figura acima. O rótulo da lata da tinta escolhida indica que a mesma contém 2 litros de tinta e que se gasta 1 litro de tinta para cada 10m2 de área de parede. Logo, a menor quantidade de latas de tinta que deve ser comprada para se pintar toda a parede é: -
Provas
No AUTOCAD, a barra de STATUS é o Local:
Provas
O desenho feito à mão livre, com sentimento e observação educada do desenhista, em que se representa as três dimensões de um objeto, chama-se:
Provas
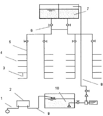
Observe a figura a seguir.

Identifique os trechos da instalação hidráulica da edificação apresentada acima (prédio de' escritórios) e assinale a opção que apresenta as sequências corretas
Provas
Nas construções comerciais, como é denominado o pavimento com pé direito reduzido situado sobre o andar térreo?
Provas
Obtém-se a série de formatos de papel denominada "A" dividindo-se sucessivamente o formato base, e desta forma os novos formatos "A" serão conseguidos. O papel para desenho de arquitetura, formato "A2", tem como dimensões:
Provas
Assinale F(falso) ou V(verdadeiro) nas afirmativas abaixo, em relação à planta de teto e, a seguir, assinale a opção que apresenta a sequência correta.
( ) Tem a mesma orientação da planta baixa.
( ) É a vista da seção horizontal que corta o compartimento olhando-se de baixo para cima.
( ) Deve mostrar o tipo e a localização das luminárias do teto.
( ) É um reflexo da seção horizontal que corta o compartimento olhando-se de cima para baixo.
( ) Deve mostrar as aberturas de portas e janelas.
Provas
Caderno Container