Foram encontradas 2.521 questões.

R. Boylestad. Introdução à análise de circuitos. São Paulo: Prentice Hall, 2004, p. 653 (com adaptações).
A figura apresentada ilustra um transformador ideal monofásico com dois secundários, em que N, E e Z se referem, respectivamente, a número de espiras, tensão e impedância, e são correspondentes aos índices dos enrolamentos. Considerando que os valores dessas grandezas são dados por N1 = 90, N2 = 15, N3 = 45, Z2 = 8 ohms, Z3= 5 ohms e Ei = 60 V, julgue o item que se segue.
Nesse caso, é correto afirmar que E2 / E3 = N2 / N3.
Provas
Questão presente nas seguintes provas

R. Boylestad. Introdução à análise de circuitos. São Paulo: Prentice Hall, 2004, p. 653 (com adaptações).
A figura apresentada ilustra um transformador ideal monofásico com dois secundários, em que N, E e Z se referem, respectivamente, a número de espiras, tensão e impedância, e são correspondentes aos índices dos enrolamentos. Considerando que os valores dessas grandezas são dados por N1 = 90, N2 = 15, N3 = 45, Z2 = 8 ohms, Z3= 5 ohms e Ei = 60 V, julgue o item que se segue.
A corrente na carga Z3 é menor que 7 A.
Provas
Questão presente nas seguintes provas

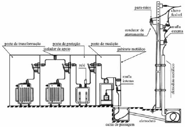
J. Mamede. Instalações elétricas industriais. 7.ª ed. Rio de Janeiro: LTC, 2007, p. 588 (com adaptações).
Considerando a figura apresentada, que ilustra uma subestação trifásica com alimentação de 13,8 kV e saída de 380/220 V, julgue o item a seguir.
A mufla é um tipo de terminal primário que serve para garantir a deflexão do campo elétrico.
Provas
Questão presente nas seguintes provas

J. Mamede. Instalações elétricas industriais. 7.ª ed. Rio de Janeiro: LTC, 2007, p. 588 (com adaptações).
Considerando a figura apresentada, que ilustra uma subestação trifásica com alimentação de 13,8 kV e saída de 380/220 V, julgue o item a seguir.
O gabinete metálico deve estar aterrado com malha exclusiva e ser eletricamente independente da malha de terra da subestação.
Provas
Questão presente nas seguintes provas

J. Mamede. Instalações elétricas industriais. 7.ª ed. Rio de Janeiro: LTC, 2007, p. 588 (com adaptações).
Considerando a figura apresentada, que ilustra uma subestação trifásica com alimentação de 13,8 kV e saída de 380/220 V, julgue o item a seguir.
O relé, mostrado no posto de proteção, é de ação indireta.
Provas
Questão presente nas seguintes provas

Um sistema de monitoramento de embalagem de produtos alimentícios verifica a temperatura em 4 pontos por meio dos sensores A, B, C e D identificados na figura precedente. Caso a saída S da central de lógica seja 0, o produto estará fora dos padrões e deverá ser descartado.
Com base nessas informações, julgue o próximo item.
Se a central de lógica for implementada pelo circuito digital a seguir e as entradas binárias A, B, C e D forem dadas, respectivamente, por 0, 1, 0 e 1, então o produto monitorado deverá ser descartado.

Provas
Questão presente nas seguintes provas

Um sistema de monitoramento de embalagem de produtos alimentícios verifica a temperatura em 4 pontos por meio dos sensores A, B, C e D identificados na figura precedente. Caso a saída S da central de lógica seja 0, o produto estará fora dos padrões e deverá ser descartado.
Com base nessas informações, julgue o próximo item.
O conversor A/D (analógico-digital) mostrado na figura pode ser construído usando-se uma rede R-2R.
Provas
Questão presente nas seguintes provas

Um sistema de monitoramento de embalagem de produtos alimentícios verifica a temperatura em 4 pontos por meio dos sensores A, B, C e D identificados na figura precedente. Caso a saída S da central de lógica seja 0, o produto estará fora dos padrões e deverá ser descartado.
Com base nessas informações, julgue o próximo item.
Caso o sensor B seja um fotodiodo, seu princípio de funcionamento terá como base a variação da corrente que o atravessa em função da iluminação da região de depleção de uma junção p-n.
Provas
Questão presente nas seguintes provas
Quando do estacionamento dos caminhões bomba e betoneira em determinada obra, o engenheiro da construtora responsável pela obra realizou alguns procedimentos para garantir que o concreto estivesse de acordo com o que fora encomendado à empresa fabricante e com o especificado no projeto. Ao iniciar os procedimentos, ele verificou que o lacre do caminhão betoneira não coincidia com o código da nota fiscal. Ainda assim, ele aceitou o lote porque as outras informações da nota estavam de acordo com as especificações de projeto. Em seguida, pediu para o condutor do caminhão betoneira, que estava ligado ao caminhão bomba, gerar um primeiro jato com uma pequena quantidade de concreto, para realizar o ensaio de abatimento (slump test).
O engenheiro solicitou ao ajudante que confeccionasse três corpos de prova que serviriam para testar a resistência do concreto em laboratório para a concretagem de pilares de um andar da edificação com volume correspondente a 9 m3. Durante a concretagem da laje, para acelerar o adensamento do concreto, o encarregado colocou o vibrador de imersão em contato com as paredes das fôrmas e ferragens já concretadas.
Com base nessa situação hipotética, julgue o item subsecutivo.
Para a realização dos ensaios de resistência do concreto dos pilares em laboratório, o engenheiro deveria ter confeccionado pelo menos um corpo de prova para cada metro cúbico de concreto.
Provas
Questão presente nas seguintes provas
Quando do estacionamento dos caminhões bomba e betoneira em determinada obra, o engenheiro da construtora responsável pela obra realizou alguns procedimentos para garantir que o concreto estivesse de acordo com o que fora encomendado à empresa fabricante e com o especificado no projeto. Ao iniciar os procedimentos, ele verificou que o lacre do caminhão betoneira não coincidia com o código da nota fiscal. Ainda assim, ele aceitou o lote porque as outras informações da nota estavam de acordo com as especificações de projeto. Em seguida, pediu para o condutor do caminhão betoneira, que estava ligado ao caminhão bomba, gerar um primeiro jato com uma pequena quantidade de concreto, para realizar o ensaio de abatimento (slump test).
O engenheiro solicitou ao ajudante que confeccionasse três corpos de prova que serviriam para testar a resistência do concreto em laboratório para a concretagem de pilares de um andar da edificação com volume correspondente a 9 m3. Durante a concretagem da laje, para acelerar o adensamento do concreto, o encarregado colocou o vibrador de imersão em contato com as paredes das fôrmas e ferragens já concretadas.
Com base nessa situação hipotética, julgue o item subsecutivo.
O engenheiro contrariou recomendação de procedimento de recebimento de concreto ao indicar o uso do primeiro jato de concreto para o ensaio de abatimento.
Provas
Questão presente nas seguintes provas
Cadernos
Caderno Container