Foram encontradas 6.384 questões.
787771
Ano: 2014
Disciplina: Engenharia de Telecomunicações
Banca: CESPE / CEBRASPE
Orgão: TJ-SE
Disciplina: Engenharia de Telecomunicações
Banca: CESPE / CEBRASPE
Orgão: TJ-SE
Provas:
Acerca de sistemas de transmissão e de distribuição de energia, julgue os itens subsequentes.
Devido ao alto custo de operação, não há linhas de transmissão em corrente contínua em operação no Brasil.
Devido ao alto custo de operação, não há linhas de transmissão em corrente contínua em operação no Brasil.
Provas
Questão presente nas seguintes provas
787770
Ano: 2014
Disciplina: Engenharia de Telecomunicações
Banca: CESPE / CEBRASPE
Orgão: TJ-SE
Disciplina: Engenharia de Telecomunicações
Banca: CESPE / CEBRASPE
Orgão: TJ-SE
Provas:
Com relação a proteção de sistemas elétricos, julgue os itens subsecutivos
Devido às suas características de construção, o uso dos dispositivos DR (diferencial-residual) pode dispensar, dependendo do esquema de ligação adotado, a utilização do condutor de proteção
Devido às suas características de construção, o uso dos dispositivos DR (diferencial-residual) pode dispensar, dependendo do esquema de ligação adotado, a utilização do condutor de proteção
Provas
Questão presente nas seguintes provas
787769
Ano: 2014
Disciplina: Engenharia de Telecomunicações
Banca: CESPE / CEBRASPE
Orgão: TJ-SE
Disciplina: Engenharia de Telecomunicações
Banca: CESPE / CEBRASPE
Orgão: TJ-SE
Provas:
De acordo com tecnologias envolvidas nos sistemas de televisão, julgue o item seguinte.
O sistema de TV digital brasileiro, inspirado no padrão japonês, utiliza a modulação BST-OFDM (Band Segmented Transmission-Orthogonal Frequency Division Multiplexing). Nesse sistema, o sinal OFDM equivale à transformada direta rápida de Fourier.
O sistema de TV digital brasileiro, inspirado no padrão japonês, utiliza a modulação BST-OFDM (Band Segmented Transmission-Orthogonal Frequency Division Multiplexing). Nesse sistema, o sinal OFDM equivale à transformada direta rápida de Fourier.
Provas
Questão presente nas seguintes provas
787768
Ano: 2014
Disciplina: Engenharia de Telecomunicações
Banca: CESPE / CEBRASPE
Orgão: TJ-SE
Disciplina: Engenharia de Telecomunicações
Banca: CESPE / CEBRASPE
Orgão: TJ-SE
Provas:
A respeito de ruído e dos componentes de um sistema de comunicação, julgue os itens subsecutivos.
Considere um receptor com ruído branco com densidade espectral de potência igual a !170 dBm/Hz e largura de banda de 10 MHz. Para esse receptor, a potência do ruído será de 2 × 10-13 W
Considere um receptor com ruído branco com densidade espectral de potência igual a !170 dBm/Hz e largura de banda de 10 MHz. Para esse receptor, a potência do ruído será de 2 × 10-13 W
Provas
Questão presente nas seguintes provas
787767
Ano: 2014
Disciplina: Engenharia de Telecomunicações
Banca: CESPE / CEBRASPE
Orgão: TJ-SE
Disciplina: Engenharia de Telecomunicações
Banca: CESPE / CEBRASPE
Orgão: TJ-SE
Provas:
Acerca de sistemas de transmissão e de distribuição de energia, julgue os itens subsequentes.
O fator de potência de uma edificação pode ser alterado pela distorção harmônica gerada por equipamentos que injetam reativos na rede de distribuição. Dependendo da quantidade de potência transferida à rede, o consumidor responsável pela edificação poderá ser penalizado pela concessionária de energia.
O fator de potência de uma edificação pode ser alterado pela distorção harmônica gerada por equipamentos que injetam reativos na rede de distribuição. Dependendo da quantidade de potência transferida à rede, o consumidor responsável pela edificação poderá ser penalizado pela concessionária de energia.
Provas
Questão presente nas seguintes provas
787766
Ano: 2014
Disciplina: Engenharia de Telecomunicações
Banca: CESPE / CEBRASPE
Orgão: TJ-SE
Disciplina: Engenharia de Telecomunicações
Banca: CESPE / CEBRASPE
Orgão: TJ-SE
Provas:
Com relação a proteção de sistemas elétricos, julgue os itens subsecutivos
Caso a linha elétrica de energia que chega à edificação inclua o neutro e este seja aterrado no barramento de equipotencialização principal da edificação (BEP), pode ser utilizado o esquema de ligação mostrado na figura abaixo para os dispositivos protetores de surto (DPS).

Caso a linha elétrica de energia que chega à edificação inclua o neutro e este seja aterrado no barramento de equipotencialização principal da edificação (BEP), pode ser utilizado o esquema de ligação mostrado na figura abaixo para os dispositivos protetores de surto (DPS).

Provas
Questão presente nas seguintes provas
787765
Ano: 2014
Disciplina: Engenharia de Telecomunicações
Banca: CESPE / CEBRASPE
Orgão: TJ-SE
Disciplina: Engenharia de Telecomunicações
Banca: CESPE / CEBRASPE
Orgão: TJ-SE
Provas:

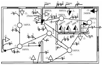
Para realizar o cálculo do dimensionamento de condutores para as tomadas de uso específico, representadas na figura acima por 4, 5, 6, deve-se utilizar o valor correspondente a 95% da potência nominal.
Provas
Questão presente nas seguintes provas
787764
Ano: 2014
Disciplina: Engenharia de Telecomunicações
Banca: CESPE / CEBRASPE
Orgão: TJ-SE
Disciplina: Engenharia de Telecomunicações
Banca: CESPE / CEBRASPE
Orgão: TJ-SE
Provas:

Se a tomada monofásica de 5400 W, representada na figura acima pelo número 5, possuir um disjuntor de proteção exclusivo para o circuito correspondente, e se a tensão de fase for igual a 110 V, o disjuntor deverá ser de 45 A.
Provas
Questão presente nas seguintes provas
787763
Ano: 2014
Disciplina: Engenharia de Telecomunicações
Banca: CESPE / CEBRASPE
Orgão: TJ-SE
Disciplina: Engenharia de Telecomunicações
Banca: CESPE / CEBRASPE
Orgão: TJ-SE
Provas:

A instalação elétrica mostrada na figura apresenta um quadro parcial de luz e força aparente.
Provas
Questão presente nas seguintes provas
787761
Ano: 2014
Disciplina: Engenharia de Telecomunicações
Banca: CESPE / CEBRASPE
Orgão: TJ-SE
Disciplina: Engenharia de Telecomunicações
Banca: CESPE / CEBRASPE
Orgão: TJ-SE
Provas:

Caso um rádio transmissor com potência de 33 dBm seja conectado à antena por um cabo de 30 m com perdas de 0,1 dB/m, a potência isotrópica irradiada equivalente — EIRP (equivalent isotropically radiated power) — do transmissor será de 10 W
Provas
Questão presente nas seguintes provas
Cadernos
Caderno Container