Foram encontradas 50 questões.
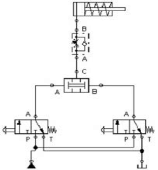
Considere o circuito Pneumático, marque a opção CORRETA.

Provas
A Soldagem a Arco Gás-Metal é um processo de soldagem a arco que realiza a união de materiais metálico pelo seu aquecimento com um arco elétrico, estabelecido entre um metal de base e um eletrodo metálico contínuo (e consumível), onde a proteção do arco e da poça de função é obtida por um gás inerte.
Esse processo de soldagem é CONHECIDO como:
Provas
A abertura na superfície das peças a serem unidas e que determina o espaço para receber a solda é chamada de chanfro. Sobre os principais elementos do chanfro, é INCORRETO afirmar:
Provas
Analise a figura do cilindro pneumático e identifique-o.

Provas
O movimento relativo entre superfícies que estão em contato pode acontecer pela ação de lubrificantes ou não. Quando acontece a separação completa entre as rugosidades dos materiais, devido à pressão hidrodinâmica do lubrificante, da viscosidade do lubrificante, das velocidades alcançadas e até mesmo de energia externa, este movimento está em que condição de lubrificação?
Provas
A manutenção surgiu nos meados do século XVI na Europa, com o surgimento dos primeiros relógios mecânicos. Na revolução industrial e pós guerra, a manutenção mecânica se firmou devido à grande demanda de produção, surgindo a manutenção preventiva. Nas últimas décadas, novas técnicas de manutenção foram aprimoradas para adaptar-se ao mercado cada vez mais competitivo. Há basicamente dois tipos de manutenção: A planejada e a não planejada.
Marque a manutenção CORRESPONDENTE aos seguintes conceitos:
Técnica inglesa que estabelece um especialista em manutenção para acompanhar o equipamento desde sua concepção até a sua instalação e primeiras horas de produção.
Provas
Os estudos das propriedades dos materiais podem ser divididos em mecânica, térmicas, elétricas e físicas. Assinale CORRETAMENTE a propriedade mecânica de um material que quando submetido a um esforço mecânico, suas dimensões são alteradas e, quando o esforço é cessado, o material volta às suas dimensões iniciais.
Provas
Dentre os sete sistemas cristalinos podemos identificar quatorze tipos diferentes de células unitárias, conhecidas como redes de Bravais.
Assinale a opção com TODAS as redes do sistema cúbico.
Provas
O esquema abaixo representa uma válvula reguladora de pressão. Marque a alternativa INCORRETA.

Provas
A perspectiva é regida pela NBR10209, um recurso usado no desenho técnico para representar um objeto Tridimensional no plano.
O coeficiente de redução da profundidade de uma peça na perspectiva cavaleira no ângulo de 30°, quando sua altura e largura mede 150 mm será:

Provas
Caderno Container