Foram encontradas 150 questões.
O desenvolvimento da tecnologia baseada em eletrônica de potência impulsionou o uso de compensadores estáticos (CEs) na correção de problemas como a flutuação de tensão. Acerca dos compensadores estáticos e de suas aplicações, julgue os itens que se seguem.
Uma das aplicações de CEs é a correção da flutuação de tensão, como a que ocorre devido à operação de fornos a arco.
Provas

A figura acima mostra o circuito de um retificador semicontrolado de onda completa em ponte. A fonte apresenta tensão Vs(t) = Vmsen(!$ \omega !$t), em V, e ângulo de disparo dos tiristores igual a !$ \alpha !$. Acerca do funcionamento do circuito acima, julgue o próximo item.
A tensão média de saída na carga, em V, é igual a !$ \dfrac{V_m}{\pi} !$
Provas
Considere que, em um sistema de transmissão de energia elétrica em CA, seja necessário realizar, freqüentemente, o controle do nível de tensão em determinado tronco de interligação e que por esse tronco passe grande bloco de potência para atender um centro com numerosas cargas. Com relação a essa situação, julgue os itens subseqüentes.
O melhoramento do nível de tensão em um sistema de transmissão em CA é realizado, geralmente, compensando-se as linhas com mais disjuntores, chaves seccionadoras e filtros de linha.
Provas

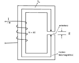
A figura acima mostra um circuito magnético com uma bobina que contém 60 espiras e é excitada por uma corrente CC com intensidade igual a 1,0 A. Suponha que o material magnético que forma o núcleo ferromagnético tenha permeabilidade magnética finita, !$ \mu !$m; que o comprimento médio do núcleo, Sm, seja igual a 10 cm; que o comprimento do entreferro, g, seja igual a 0,1 cm; que a área da seção reta do material seja constante e igual a 1 cm2; e que o fator de laminação do núcleo seja aproximadamente igual a 1. Considere, ainda, a permeabilidade magnética no ar, !$ \mu !$o, igual a 4!$ \pi !$ 10-7 H/m e que !$ \pi !$ = 3,14. A partir dessas informações, julgue o item subseqüente.
Se o campo magnético no núcleo ferromagnético for igual a 100 A/m, a densidade de fluxo magnético no entreferro, para essa situação, será menor que 0,05 T.
Provas
Um transformador trifásico de dois enrolamentos, com ligação estrela-estrela, atende uma carga trifásica ligada ao enrolamento de baixa tensão, cuja tensão de linha é igual a !$ 200\sqrt{3} !$. Essa é também a tensão nominal do enrolamento. Considere que a relação de espiras do transformador seja 10:1 e que os dados do seu modelo equivalente obtidos de ensaios, para o ramo série sejam: R1 = 40 !$ \Omega !$, X1 = 100 !$ \Omega !$, R2 = 0,5 !$ \Omega !$, X2 = 2 !$ \Omega !$S. Nos dados, o subscrito 1 refere-se ao primário (alta tensão) e o subscrito 2, ao secundário (baixa tensão). Os dados do ramo magnetizante (em derivação), referidos ao lado primário, são: Rm = 10 k!$ \Omega !$ e Xm = 50 k!$ \Omega !$. Com base nessas informações, julgue o item a seguir.
Caso a carga seja indutiva, a tensão fase-neutro no lado de alta tensão necessária para atender a carga será igual a 2.000 V.
Provas

A figura acima mostra o diagrama unifilar de um sistema elétrico de potência que opera em regime permanente com tensões em todas as suas barras aproximadamente iguais a 1,0 pu (tensão nominal). As impedâncias dos geradores, da linha de transmissão e dos transformadores têm apenas a parte reativa diferente de zero. As reatâncias de seqüência positiva, negativa e zero de cada transformador são iguais a sua própria reatância xT. Os demais equipamentos têm as suas reatâncias indicadas no diagrama. Considere que os subscritos 0, 1 e 2 no diagrama indicam seqüências zero, positiva e negativa, respectivamente. Para o propósito de análise de faltas, despreze a contribuição das correntes de carga do sistema. Nesse sistema, todos os geradores e transformadores têm potência nominal igual a 100 MVA e a reatância de aterramento XN do gerador G1 é desconhecida.
Tendo como referência a figura e as informações acima e considerando uma base de potência igual a 100 MVA e de tensão igual a 10 kV no gerador G1, julgue o item a seguir.
Supondo-se que a reatância XN seja igual a 50% da reatância de seqüência positiva do gerador G1, a magnitude da corrente de curto-circuito fase-terra na barra 1 será superior a 10 pu.
Provas

A figura acima mostra um circuito elétrico constituído por uma bateria ideal e resistores lineares. No instante t = 0 s, a chave no circuito é fechada. Imediatamente após esse procedimento, ocorre um curto-circuito entre os pontos A e B. Apesar disso, o circuito continua energizado, sem que o curto-circuito seja eliminado, e a bateria continua funcionando e suprindo carga à rede resistiva. Com base nessas informações, julgue o item a seguir.
A corrente que flui pelo curto-circuito é igual a 1,5 A.
Provas

A figura acima mostra um circuito elétrico constituído por uma bateria ideal e resistores lineares. No instante t = 0 s, a chave no circuito é fechada. Imediatamente após esse procedimento, ocorre um curto-circuito entre os pontos A e B. Apesar disso, o circuito continua energizado, sem que o curto-circuito seja eliminado, e a bateria continua funcionando e suprindo carga à rede resistiva. Com base nessas informações, julgue o item a seguir.
Caso não houvesse o curto-circuito, a fonte forneceria ao circuito potência maior que a fornecida na situação em que o curto-circuito está presente.
Provas
Acerca das máquinas de indução, julgue o item que se segue.
Nesse tipo de máquina, a corrente elétrica alternada, ao circular pelo estator, provoca indução de corrente alternada no rotor.
Provas
Considere que uma grande empresa esteja realizando trabalho interno de modo preventivo com o objetivo de manter seu elevado padrão de qualidade com relação ao controle do risco com acidentes de trabalho, e que, entre esses riscos, estejam incluídos aqueles relacionados à segurança em instalações e serviços com eletricidade, estendendo-se o trabalho ao sistema de autoprodução de energia elétrica, de transmissão, de distribuição e de consumo. Acerca dessa situação e da segurança em instalações e serviços com eletricidade, à luz da Norma Regulamentadora n. o 10 (NR-10), julgue os próximos itens.
A empresa só poderá aplicar o que preceitua a citada norma no que se refere a serviços de eletricidade relacionados à distribuição e ao consumo de energia elétrica.
Provas
Caderno Container