Foram encontradas 40 questões.
Um sistema de geração de energia fotovoltaica off grid deve ser projetado de forma que a bateria trabalhe dentro de sua capacidade para prolongar sua vida útil. Para isso, há um dispositivo que trabalha em conjunto com o sistema permitindo que não haja excesso no processo de recarga, assim como evita excesso de descarga fazendo a bateria ultrapassar os seus limites. Assinale o dispositivo adequado para este controle.
Provas
Sistemas de acionamento e controle eletroeletrônico utilizam chaves estáticas e relés eletromecânicos, sendo que as chaves estáticas oferecem algumas vantagens e particularidades. Em relação às características das chaves, assinale a afirmativa INCORRETA.
Provas
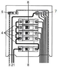
A imagem representa um quadro de distribuição de circuitos de uma instalação predial.

Analise as alternativas a seguir.
I. 1. Condutor de Fase 5. Barramento de terra 8. Disjuntor geral
II. 3. Condutor de Neutro 6. Disjuntor monopolar 8. Disjuntor geral
III. 5. Barramento de terra 6. Disjuntor bipolar 7. Barramento de neutro
IV. 2. Condutor de neutro 4. Jumps de ligação da fase 7. Barramento de neutro
Está correto o que se afirma apenas em
Provas
Considere uma instalação de um refeitório com circuitos de iluminação e tomadas, sendo que algumas tomadas foram dimensionadas para fornos elétricos e refrigeradores. Em relação ao custo-benefício do consumo e investimento dos equipamentos elétricos, analise as afirmativas a seguir.
I. As lâmpadas de Led, mesmo que apresentem um custo mais elevado por unidade que as incandescentes/halógenas, possuem relação custo-benefício que torna sua escolha mais viável.
II. Os refrigeradores devem possuir uma escala do selo Procel adequado, pois impactam fortemente no custo da energia elétrica.
III. Os fornos elétricos sempre consomem menos energia que os refrigeradores, pois o seu consumo é inversamente proporcional à corrente elétrica.
Está correto o que se afirma apenas em
Provas
Sobre as nomenclaturas e as simbologias empregadas nas plantas e detalhes técnicos, relacione adequadamente os símbolos aos seus significados.

( ) Quadro de disjuntores.
( ) Tomada média.
( ) Threeway.
( ) Interruptor 3 seções.
( ) Fusível.
( ) Tomada alta.
A sequência está correta em
Provas
A imagem representa a estrutura simplificada de um relé eletromecânico:

Considerando as partes de sua estrutura assinale a correspondência correta.
Provas
Dentro de uma empresa, durante uma situação de emergência que envolvam instalações ou serviços com eletricidade, no que se refere a ações de emergência, marque V para as afirmativas verdadeiras e F para as falsas.
( ) Devem constar do plano de emergência da empresa.
( ) Os trabalhadores, mesmo qualificados, não devem executar resgate e primeiros socorros a acidentados.
( ) A empresa deve possuir métodos de resgate padronizados às suas atividades, disponibilizando os meios para a sua aplicação.
( ) Os trabalhadores autorizados devem estar aptos a operar e manusear equipamentos de prevenção e combate a incêndio existentes nas instalações elétricas.
A sequência está correta em
Provas
A manutenção deverá ser administrada com base na viabilidade econômica, incluindo um orçamento de serviços previamente estabelecido. “Um processo útil à manutenção é o que permitiria um orçamento prévio dos sem maiores dificuldades. Para viabilizar este processo por computador, é necessário que as tabelas de (humanos e de máquinas) tenham os custos por hora (ou pelo menos que permitam facilmente levantar o custo unitário). As tabelas de materiais também devem ter seus atualizados, bem como se deve ter acesso a custos de execução por terceiros.” Assinale a alternativa que completa correta e sequencialmente a afirmativa anterior.
Provas
Considere um quadro de distribuição de circuitos alimentados por um medidor trifásico e que possui somente disjuntores monopolares, alimentando circuitos 127 V fase-neutro. Considere, ainda, que apenas um dos cabos de alimentação do quadro referente a uma fase está aquecendo em relação aos demais que se encontram frios, quando todos os circuitos estão ligados e à plena carga. Considerando a situação hipotética, é correto afirmar que:
Provas
A imagem representa um diagrama unifilar de um sistema de iluminação:

Este sistema é conhecido como:
Provas
Caderno Container