Foram encontradas 502 questões.

J. Niskier. A. J. Macintyre. Instalações elétricas. São Paulo: LTC 4.ª edição, p. 163.
Considerando os casos ilustrados na figura acima, relacionados ao comando de motobomba por meio de bóia, julgue o item a seguir.
As ilustrações do 2.º e do 4.º casos podem representar seqüência de funcionamento normal do abastecimento e consumo de água.
Provas
Questão presente nas seguintes provas

J. Niskier. A. J. Macintyre. Instalações elétricas. São Paulo: LTC 4.ª edição, p. 163.
Considerando os casos ilustrados na figura acima, relacionados ao comando de motobomba por meio de bóia, julgue o item a seguir.
Considere que, no 1.º caso, ocorra mudança de nível apenas do reservatório superior.
Nesse caso, o comando da motobomba será habilitado.
Provas
Questão presente nas seguintes provas

J. Niskier. A. J. Macintyre. Instalações elétricas. São Paulo: LTC 4.ª edição, p. 163.
Considerando os casos ilustrados na figura acima, relacionados ao comando de motobomba por meio de bóia, julgue o item a seguir.
A situação mostrada no 3.º caso acarretará o acionamento da motobomba, uma vez que o reservatório superior está vazio.
Provas
Questão presente nas seguintes provas
A respeito de lâmpadas e seus acessórios, julgue o item seguinte.
A iluminância, expressa em lux, depende do fluxo luminoso emitido por uma fonte luminosa sobre determinada superfície.
Provas
Questão presente nas seguintes provas
A respeito de lâmpadas e seus acessórios, julgue o item seguinte.
Uma lâmpada fluorescente produz menos luz útil por watt consumido que uma lâmpada incandescente.
Provas
Questão presente nas seguintes provas
A respeito de lâmpadas e seus acessórios, julgue o item seguinte.
Lâmpadas de vapor de sódio e de vapor de mercúrio são exemplos de lâmpadas de descarga.
Provas
Questão presente nas seguintes provas
A respeito de lâmpadas e seus acessórios, julgue o item seguinte.
No circuito de uma lâmpada fluorescente, o reator tem as funções de proporcionar condições de partida e controlar a corrente.
Provas
Questão presente nas seguintes provas

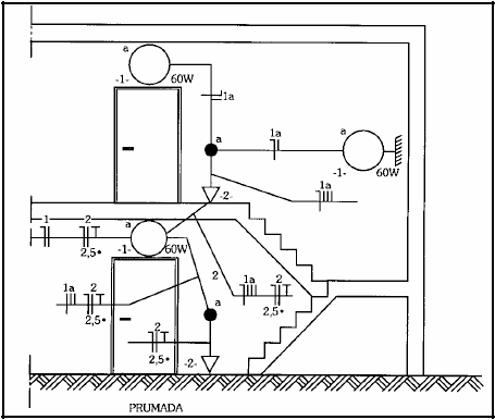
G. Cavalin. Instalações elétricas prediais. São Paulo: Érica, 4.ª edição, p. 140.
Considerando a figura acima, que ilustra uma instalação elétrica predial, julgue o item subseqüente, segundo a NBR-5410 e a NBR-5444.
A figura mostra lâmpada incandescente no teto e fluorescente na parede (arandela).
Provas
Questão presente nas seguintes provas

G. Cavalin. Instalações elétricas prediais. São Paulo: Érica, 4.ª edição, p. 140.
Considerando a figura acima, que ilustra uma instalação elétrica predial, julgue o item subseqüente, segundo a NBR-5410 e a NBR-5444.
Não há indicação de condutores nos eletrodutos.
Provas
Questão presente nas seguintes provas

G. Cavalin. Instalações elétricas prediais. São Paulo: Érica, 4.ª edição, p. 140.
Considerando a figura acima, que ilustra uma instalação elétrica predial, julgue o item subseqüente, segundo a NBR-5410 e a NBR-5444.
A instalação elétrica mostrada na figura tem dois circuitos.
Provas
Questão presente nas seguintes provas
Cadernos
Caderno Container