Foram encontradas 889 questões.
São exemplos de materiais combustíveis correspondentes às classes de incêndio A e C, respectivamente:
Provas
Considere o seguinte equipamento utilizado em manutenção eletromecânica:

Trata-se de um:
Provas
A NR-10 preconiza quatro perfis de trabalhadores denominados, a saber: qualificado, habilitado, capacitado e autorizado. Considera-se que, para ser habilitado, o trabalhador deve ser:
Provas
Numa transmissão de potência mecânica, a polia movida tem diâmetro 100 mm e a polia motora 200 mm. A polia motora está acoplada a um motor de 1/2 CV. Sabendo-se que o motor gira a 1750 rpm, o torque na polia movida, em N.m, vale:
Provas
Observe o diagrama abaixo.

Trata-se de um:
Provas
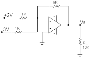
Considere o amplificador de potência abaixo.

O valor da tensão Vs é, em V de:
Provas
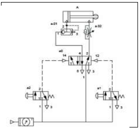
Analise o diagrama de comando abaixo.

O diagrama se refere a um:
Provas
Em uma situação de emergência, quando um motor precisa ser parado após uma falha ou perda de energia, um freio dinâmico pode ser usado para minimizar o tempo de desaceleração. Consegue-se isso conectando-se uma carga resistiva aos terminais do motor, forçando este último a funcionar como gerador e produzir torque de frenagem otimizado para um determinado motor.
Considere um motor com os seguintes dados:
• indutância de fase = 1,5 mH
• resistência de fase = 0,152 ohm
• nº de polos = 8
Nesse sentido, a resistência externa necessária por fase para produzir torque de frenagem no motor que gira com velocidade máxima de 2000 rpm, em ohm, é:
Provas
Um motor de indução trifásico, 20 HP, 4 polos, 60 Hz tem escorregamento à plena carga de 5%. A velocidade nominal de rotação desse motor, em rpm, é:
Provas
Um equipamento cuja potência é de 5500 W fica ligado a um medidor de energia durante trinta minutos por 30 dias, com tensão e frequência nominais. O valor da energia medida ao fim dos 30 dias, em kWh, é:
Provas
Caderno Container