Foram encontradas 1.896 questões.

A variação da percentagem de adensamento de um solo ao longo do tempo, quando submetido a uma sobre carga constante, é melhor indicada pela curva de número:
Provas

Sendo d = CA - CB a diferença entre as cotas desses pontos A e B, pode-se dizer que:
Provas

A área interna do polígono ABCD vale, em m2 :
Provas
ATENÇÃO
Na figura a seguir, é apresentada a instalação de esgoto sanitário de uma edificação que possui . Sobre essa instalação, responda às duas próximas questões.

Provas
ATENÇÃO
Na figura a seguir, é apresentada a instalação de esgoto sanitário de uma edificação que possui . Sobre essa instalação, responda às duas próximas questões.

Provas
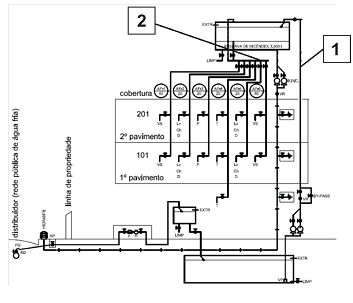
ATENÇÃO
A figura abaixo apresenta o diagrama vertical da instalação de água fria de uma edificação residencial. Sobre essa instalação, responda à próxima questão.

Provas
ATENÇÃO
A figura abaixo apresenta o diagrama vertical da instalação de água fria de uma edificação residencial. Sobre essa instalação, responda à próxima questão.

Provas

Considerando apenas o peso próprio do telhado, os elementos indicados pelos números 1, 2 e 3 estão submetidos, respectivamente, a esforços de:
Provas
ATENÇÃO
A figura abaixo apresenta a planta de formas de um pavimento tipo de uma edificação construída em concreto armado (cotas em cm). Baseando-se nessa planta, responda a próxima questão.

Provas
ATENÇÃO
A figura abaixo apresenta a planta de formas de um pavimento tipo de uma edificação construída em concreto armado (cotas em cm). Baseando-se nessa planta, responda a próxima questão.

Provas
Caderno Container