Foram encontradas 429 questões.
O circuito elétrico resistivo na Figura abaixo encontra-se conectado a uma fonte de tensão CC de 12 V.

Qual o valor, em ampère, da corrente IL mostrada na Figura?
Provas
O circuito elétrico mostrado na Figura abaixo encontra-se alimentado por uma fonte de tensão CA senoidal, em volts, da forma VI(t) = 30cos(!$ \omega !$t), cuja frequência angular !$ \omega !$= 2!$ \pi !$f pode ser ajustada.
Os componentes são considerados ideais.

Se f for escolhida em 100 MHz, então, em relação ao comportamento em regime permanente do circuito, a tensão de pico do sinal de saída V0 (t), em volts, deverá ser, aproximadamente,
Provas
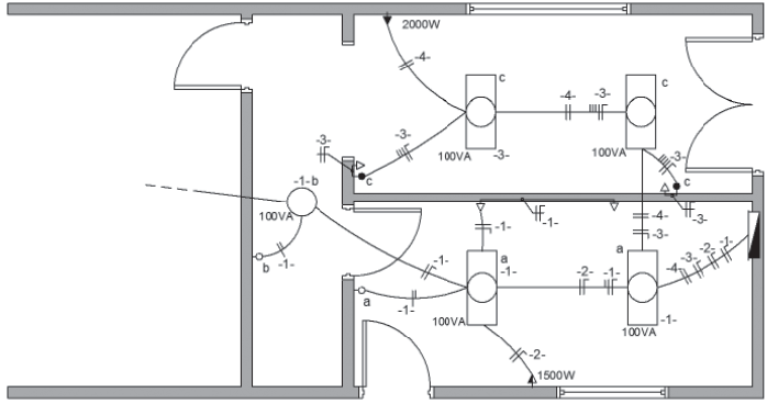
A Figura abaixo apresenta parcialmente o projeto de uma instalação elétrica residencial. Para as tomadas não cotadas, deve-se considerar potência de 100 VA.

Associe as características de cada circuito ao respectivo número desse circuito.
I - tomada de uso específico monofásica
II - tomada de uso específico bifásica
III - iluminação e tomadas de uso geral em que os pontos de luz são acionados por interruptores de uma seção.
P - circuito -1-
Q - circuito -2-
R - circuito -3-
S - circuito -4-
Provas
Antes de iniciar a manutenção em um barramento elétrico trifásico, o eletricista mediu com um multímetro a tensão de todas as fases para o neutro, e todos os valores eficazes medidos foram iguais a 120 V.
Supondo que todas as tensões são senoidais e que o sistema é balanceado, o valor de pico, em volts, da tensão fase-fase é
Provas
Fusíveis são dispositivos empregados na proteção de circuitos contra sobrecorrentes. Os fusíveis possuem diferentes categorias e tipos, cada um deles é próprio para a proteção de determinados elementos de uma instalação elétrica.
O fusível mostrado na Figura abaixo é aplicado na proteção contra curto-circuitos em instalações elétricas industriais.

O fusível apresentado na Figura é o
Provas
A Figura abaixo mostra um sinal senoidal representado na tela de um osciloscópio analógico. A tela apresenta as seguintes características: a linha horizontal cheia é o nível zero de tensão; a escala vertical total de tensão vai de –40 V a +40 V; a escala horizontal, de tempo, mede 30 ms por quadrícula.

Com base nas informações lidas na tela e sabendo-se que o sinal na tela tem início no tempo t=0, o técnico concluiu que a representação que mais se aproxima deste sinal é
Provas
Uma fonte de tensão senoidal alimenta um circuito elétrico de corrente alternada, formado por duas impedâncias, Z1 e Z2, conectadas em paralelo. Os valores das impedâncias são:
Z1 = 10!$ \sqrt {2} !$!$ \angle !$45º e Z2 = R – j2.
Qual o valor da resistência R, em ohms, para que, havendo ressonância, a potência reativa seja nula?
Provas
Um sinal de tensão senoidal v(t), em volts, foi obtido em uma experiência de laboratório, e o técnico responsável, através de leituras na tela de um osciloscópio, constatou que o sinal v(t) resultava de uma soma de dois outros sinais, obedecendo à seguinte expressão:
v(t)=24cos(120!$ \pi !$t)+32sen(120!$ \pi !$t)
O valor aproximado da tensão eficaz (r.m.s) medida, em volts, do sinal v(t) é
Provas
Considere um motor síncrono trifásico de polos lisos, 4 polos, 60 Hz, que atende uma carga que demanda um torque de 100 Nm a 80% da velocidade nominal. Desprezando as perdas do motor, o valor aproximado da potência elétrica, em watts, desse motor é
Provas
A Figura abaixo mostra a planta baixa de uma casa e indica medidas, dadas em metro.

A medida da área dessa casa, em metros quadrados, é mais próxima de
Provas
Caderno Container