Foram encontradas 1.387 questões.
Julgue o item que se segue, acerca de medidores eletrônicos com memória de massa usados para medição de energia elétrica trifásica.
A memória de massa serve para o registro do perfil de carga por um período de dias, considerando um dado intervalo de integração das grandezas medidas.
Provas
Um sistema de cabeamento estruturado compreende redes de cabos de pares trançados não-blindados UTP (unshielded twisted pair), concebidos com a função de permitir serviços de comunicação interna em edifícios, residências etc., que incluem sinais de voz, vídeo e dados. Com relação a esse assunto, julgue os itens subseqüentes.
Os dispositivos conhecidos como baluns (balancedunbalanced) são utilizados em redes de cabeamento estruturado para proteção da rede contra surtos atmosféricos.
Provas
Um sistema de cabeamento estruturado compreende redes de cabos de pares trançados não-blindados UTP (unshielded twisted pair), concebidos com a função de permitir serviços de comunicação interna em edifícios, residências etc., que incluem sinais de voz, vídeo e dados. Com relação a esse assunto, julgue os itens subseqüentes.
Para uma mesma capacidade de transmissão, os cabos UTP, de forma geral, ocupam menos espaço que os cabos coaxiais.
Provas
Um sistema de cabeamento estruturado compreende redes de cabos de pares trançados não-blindados UTP (unshielded twisted pair), concebidos com a função de permitir serviços de comunicação interna em edifícios, residências etc., que incluem sinais de voz, vídeo e dados. Com relação a esse assunto, julgue os itens subseqüentes.
Os cabos UTP constituem meios tecnicamente inferiores de transmissão de sinais que os cabos coaxiais, quando a aplicação é voltada para a transmissão de vídeo de CFTV.
Provas

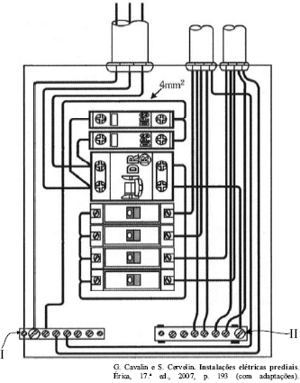
Considerando a figura acima, que mostra um quadro de distribuição (QD) monofásico utilizado em uma instalação elétrica de baixa tensão, julgue os itens a seguir.
Nesse QD, o dispositivo DR deverá atuar, caso o circuito seja solicitado por sobrecarga superior a 10% da carga nominal.
Provas

Considerando a figura acima, que mostra um quadro de distribuição (QD) monofásico utilizado em uma instalação elétrica de baixa tensão, julgue os itens a seguir.
O elemento indicado no quadro por II é isolado eletricamente da caixa do QD.
Provas

Considerando a figura acima, que mostra um quadro de distribuição (QD) monofásico utilizado em uma instalação elétrica de baixa tensão, julgue os itens a seguir.
No QD acima, o elemento indicado por I é o barramento de neutro.
Provas
Julgue o item abaixo, a respeito dos componentes de um quadro de distribuição de uma unidade consumidora em baixa tensão.
Nesse quadro, encontram-se dispositivos de proteção e barramento de interligação das fases.
Provas
A respeito da proteção de barramentos de baixa tensão domiciliares, julgue os próximos itens.
O dimensionamento de disjuntores em instalações elétricas de baixa tensão deve ser feito tendo como base a máxima capacidade de sobrecarga do circuito a ser protegido por ele.
Provas
A respeito da proteção de barramentos de baixa tensão domiciliares, julgue os próximos itens.
Em uma instalação que utilize fusível para proteção contra curto-circuito, havendo queima dos fusíveis das fases, é correto substituir o fusível por um fio condutor, até que se obtenha um novo fusível.
Provas
Caderno Container