Foram encontradas 125 questões.
O sistema de água potável de um prédio apresenta as seguintes características: a água fornecida pelo serviço de abastecimento público alimenta uma cisterna enterrada, e duas bombas centrífugas enchem o reservatório superior. Considere que as bombas alternam automaticamente seu funcionamento possibilitando ainda sua seleção por meio de uma chave de comando acionada pelo operador.
| SISTEMA DE ABASTECIMENTO DE ÁGUA | |
| 1 | Contator de força |
| 2 | Chave seletora de comando |
| 3 | Sensor de nível |
| 4 | Proteção térmica do motor |
| 5 | Sinalização |
| 6 | Sensor de fluxo |
| 7 | Válvulas de bloqueio de fluxo |
A partir dessa tabela, a identificação de cada elemento como Entrada (E) ou Saída (S) de um controlador lógico programável, será?
Provas
Um cilindro de simples ação, acionado por uma válvula de comando eletropneumático (S1), alimenta uma esteira transportadora. O cilindro deve avançar somente se houver peças detectadas pelo sensor de presença (E3), desde que o comando do pedal (E2) seja acionado. Não havendo peça, o cilindro não deverá avançar e o indicador luminoso (S2) deve ser acionado no momento do comando do pedal. Uma chave de segurança (E1) permite o desligamento de todo o sistema em caso de emergência.

A partir do sistema apresentado, qual alternativa apresenta as saídas (S1) e (S2) da tabela verdade?
Provas
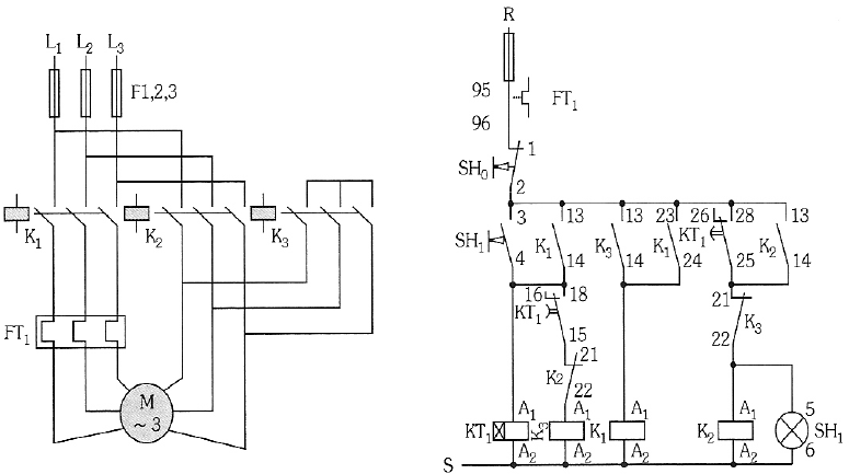
Um técnico é chamado para resolver o problema no acionamento de um ventilador de silo de armazenamento de cereais alimentado por chave de partida estrela-triângulo automática. Verificando os esquemas de força e comando conforme apresentados a seguir e sabendo que foi utilizado temporizador estrela-triângulo, o técnico iniciou os testes para determinar o defeito. Observou-se que apertando o botão SH1, o contator K3 é acionado, mas, ao soltá-lo, o mesmo retorna à condição inicial, e o ventilador não apresenta nenhum sinal de funcionamento. A partir desta verificação e considerando que o defeito encontra se em um único elemento do circuito, o técnico pode concluir que o problema está no

Provas
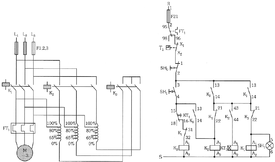
Um técnico é chamado para resolver o problema no acionamento de um compressor de ar alimentado por chave de partida compensadora automática. Verificando os esquemas de força e comando, conforme apresentado a seguir, o técnico iniciou os testes para determinar o defeito.

Observou-se que, apertando o botão SH1, o motor parte em tensão reduzida, mas não avança para tensão nominal, permanecendo o contator K3 acionado. A partir desta verificação e considerando que o defeito encontra-se em um único elemento do circuito, o técnico pode concluir que o problema está no
Provas
Um amperímetro (Figura 1) é formado pela associação de uma resistência “shunt” (Rs) com um galvanômetro (G), de maneira que a corrente que passa pelo galvanômetro não seja superior àquela de seu fundo de escala.

Figura 1
Determine o valor da resistência interna (em Ω) de um miliamperímetro, cujo fundo de escala é 1mA, utilizado para medir uma corrente de intensidade 10mA com uma resistência “shunt” de 25Ω.
Provas
Considerando a NBR 8403 (“Aplicação de linhas em desenhos – Tipos de linhas - Larguras das linhas”), de março de 1984, observe o seguinte desenho.

Qual alternativa a seguir representa as linhas A1, B2, F1 e G2, respectivamente?
Provas
A automação de uma guilhotina de papel apresenta um botão tipo cogumelo com chave (Emergência), duas botoeiras de acionamento simultâneo (Corte_1, Corte_1a), um sistema de barreira óptica (Segurança), um rele térmico de proteção do motor (Térmico), os botões (Liga, Desliga) para partida e parada do motor, (Contator_1) para acionamento elétrico do motor, (Sistema_Corte) para acionamento da descida da faca e (em funcionamento) a sinaleira que indica o motor em marcha.

A partir da programação apresentada, é correto afirmar que
Provas
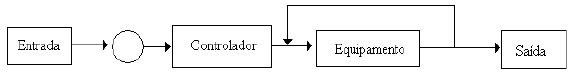
Antes de se começar um projeto de automação, ou qualquer outro, há a necessidade de se esquematizar o processo. Qual dos diagramas esquemáticos elaborados a seguir representa o controle realimentado de um equipamento?
Provas
Um tubo de Pitot é um instrumento utilizado para medir a velocidade do escoamento de fluidos, a qual é obtida pela equação de Bernoulli: Pestática + 0,5.p.V2 = Ptotal , sendo que a diferença de pressão ( Ptotal - Pestática ) é dada por um transdutor de pressão (sensor eletromecânico) devidamente calibrado. Uma das aplicações em engenharia experimental para este instrumento é determinar a velocidade do vento em diferentes alturas de referência para avaliação da energia eólica. Considere que, para qualquer altura em relação ao solo, a densidade do ar (ρ) e a pressão estática ( Pestática ) são constantes. Posicionando o tubo de Pitot na altura de 40m, obtém-se o dobro da velocidade do vento (V) indicada na altura de 10m. Em quantas vezes é ampliada a leitura do transdutor de pressão, quando a velocidade do vento é duplicada?
Provas
Num sistema automatizado, válvulas eletropneumáticas devem ser representadas por símbolos que indiquem a sua forma de funcionamento. A simbologia utilizada para representar uma válvula eletropneumática, de 4 (quatro) vias e 2 (dois) estados, com acionamento unidirecional é:
Provas
Caderno Container