Foram encontradas 1.200 questões.
Práticas antigas de marketing não agregam valor às relações das organizações com seus consumidores.
Um exemplo dessas práticas ocorre quando as empresas
Provas
Questão presente nas seguintes provas
A Portaria Interministerial nº 800, publicada no Diário Ofcial da União em 5 de maio de 2005, menciona, em sua apresentação, que se trata de um documento que prevê “os fundamentos de uma Política Nacional de Segurança e Saúde do Trabalhador, a ser desenvolvida de modo articulado e cooperativo pelos Ministérios (...)”.
Esses Ministérios são
Provas
Questão presente nas seguintes provas
Considere as informações a seguir para responder à questão.
Considere uma dosimetria correspondendo a 200% do limite de tolerância decorrente de uma exposição a sons intensos por 1 hora no deslocamento de terra para o local de trabalho em uma plataforma de petróleo, em alto mar. Foi utilizado corretamente o EPI, com uma atenuação de 18 dB, e a jornada de trabalho desse trabalhador, depois de chegar à plataforma, é de 8 horas diárias, com dose equivalente a 79 dB.
De acordo com as informações, qual o nível de ação teórico, em dB, resultante dos níveis de barulho registrados durante o transporte para a plataforma de petróleo?
Provas
Questão presente nas seguintes provas
Os produtos tangíveis variam de acordo com o seu potencial para diferenciação.
Em relação aos parâmetros de diferenciação de um produto, sabe-se que a(o)
Provas
Questão presente nas seguintes provas
O orçamento empresarial tem como finalidade
Provas
Questão presente nas seguintes provas
Considere os dados, referentes a um certo momento de um meio de transporte coletivo que parte da estação E1.

A quantidade de passageiros transportados entre as estações E5 e E6 é
Provas
Questão presente nas seguintes provas
O uso de áreas degradadas para a plantação de insumos para geração de biocombustíveis pode ajudar na redução de efeitos que contribuem para o aquecimento global porque
Provas
Questão presente nas seguintes provas
638230
Ano: 2011
Disciplina: Direito Processual Civil
Banca: CESGRANRIO
Orgão: BR Distribuidora
Disciplina: Direito Processual Civil
Banca: CESGRANRIO
Orgão: BR Distribuidora
Provas:
Carlos promove em face de Felipe ação com pedido de reintegração de posse aduzindo diversas violações pelo réu que, consoante aduz na sua peça exordial, provará no curso do processo. Citado, o sujeito passivo apresenta a defesa cabível, ocorrendo a realização de audiência de instrução e julgamento. Sem a ciência das partes, o magistrado que preside o processo realiza inspeção pessoal no local da coisa e, com base nas suas impressões decorrentes da referida diligência, prolata sentença.
A inspeção pessoal
Provas
Questão presente nas seguintes provas

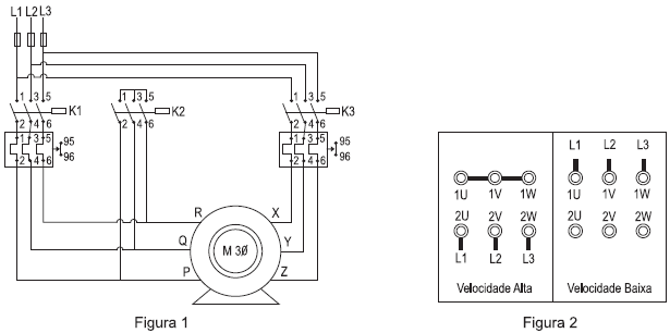
O motor Dahlander é um motor trifásico cujo número de polos pode ser alterado dependendo do fechamento dos terminais do motor e da conexão do mesmo na rede elétrica. A alteração no número de polos implica a alteração da velocidade de rotação da máquina. A figura 1 ilustra o circuito principal de acionamento de um motor Dahlander de seis terminais (P, Q, R, X, Y e Z), os quais devem ser ligados conforme os fechamentos apresentados na figura 2 para velocidade alta e velocidade baixa de rotação.
Para que o motor seja acionado corretamente nas duas velocidades, qual deve ser a relação entre os terminais do motor nas figuras 1 e 2 e quais contatoras devem ser acionadas em velocidade alta e em velocidade baixa?
| Terminais |
Contatora(s) acionada(s) na velocidade alta |
Contatora(s) acionada(s) na velocidade baixa |
Provas
Questão presente nas seguintes provas
Para criar uma base de e-mail para ações de marketing eletrônico, a yzeta.com fez um concurso cultural pela internet. Os participantes tinham que cadastrar o seu e-mail, mas tinham, também, uma caixa para opt-out, ou seja, a possibilidade de indicar que não desejavam receber mensagens de marketing. A yzeta.com espera que 10% dos homens cadastrados selecionem a caixa opt-out, mas que apenas 1% das mulheres marquem essa opção. Além disso, pelo tipo de concurso cultural, a yzeta.com espera que de 80% dos participantes sejam homens.
Para conseguir montar uma base com 5.000 nomes de homens (sem opt-out), a quantidade de participantes desse concurso deve ser, aproximadamente,
Provas
Questão presente nas seguintes provas
Cadernos
Caderno Container