Foram encontradas 3.020 questões.
Respondida
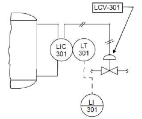
Observe a figura. Ela traz um exemplo de arranjo típico de instrumentos conforme as normas para simbologia de instrumentação ISA 5.1 e NBR 8190.
Este arranjo de instrumentos representa:
Respondida
Os Controladores Lógicos Programáveis (CLPs) são amplamente utilizados para controle de sistemas mecânicos, mas precauções são necessárias na manutenção de CLPs. Identifique a afirmação INCORRETA:
Respondida
A manutenção preventiva de caldeiras e trocadores de calor requer atenção na gestão da qualidade da água para assegurar eficiência, segurança e vida útil dos sistemas. As ações de manutenção devem então prever:
Respondida
Balancear sistemas de ventilação e de ar-condicionado é o processo de ajustar o fluxo de ar entre as várias zonas ou salas para garantir uma distribuição uniforme do ar. Um procedimento adequado para este balanceamento deve:
A
identificar as zonas atendidas, localizar os dampers e grelhas, inspecionar e limpar os componentes, medir fluxos de ar, ajustar os dampers , medir os fluxos de ar e repetir os ajustes até as vazões estarem equilibradas.
B
identificar as zonas atendidas, localizar os dampers e grelhas, inspecionar e limpar os componentes, medir fluxos de ar, ajustar os dampers , medir as temperaturas e repetir os ajustes até as temperaturas estarem equilibradas.
C
inspecionar e limpar os componentes, desobstruir grelhas, medir fluxos de ar, ajustar a velocidade dos ventiladores onde necessário e repetir os ajustes até as vazões estarem equilibradas.
D
inspecionar e limpar os componentes, desobstruir grelhas, medir fluxos de ar, ajustar a velocidade dos ventiladores onde necessário e repetir os ajustes até as temperaturas estarem equilibradas.
E
identificar as zonas atendidas, inspecionar, limpar e desobstruir filtros, dutos e grelhas, verificar o funcionamento dos termostatos.
Respondida
Um bom programa para gestão de riscos em instalações mecânicas deve conter:
A
identificação de equipamentos críticos, sistema de análise de históricos de incidentes, mecanismos de mitigação de riscos e de preparação para emergências, documentação de registros de ocorrências.
B
todos os procedimentos de manutenção periódica dos equipamentos, planos de inspeção e relatórios de execução.
C
plano de avaliação de riscos, mecanismos de verificação do plano e sistema de compliance, programa de treinamento e conscientização das equipes para uso de EPIs (equipamentos de proteção individual).
D
sistema de conformidade com as normas e regulamentos pertinentes, mecanismo de monitoramento e melhoria contínua, treinamento de pessoal para gerenciamento de riscos, métricas de avaliação.
E
sistemas de acompanhamento de ocorrências, mecanismos de avaliação periódica do programa, programa de treinamento e conscientização das equipes para uso de EPIs (equipamentos de proteção individual).
Respondida
Você ficou responsável por elaborar um plano de manutenção preditiva de sistemas de climatização. As primeiras providências iniciais a tomar para efetivar este plano são:
Respondida
Uma inspeção de rotina de sistemas industriais de climatização deve:
A
verificar o desempenho dos ventiladores pelo ruído emitido, limpar suas pás, balancear após limpeza, limpar filtros, grelhas e insufladores.
B
medir parâmetros elétricos e o fator de potência, ajustar o banco de capacitores, limpar filtros, grelhas e insufladores.
C
medir parâmetros elétricos, comparar com as especificações do fabricante e acompanhar a evolução via documentação.
D
verificar ruídos incomuns, medir parâmetros elétricos, vazão de ar, pressões alta e baixa de compressores, limpar filtros, grelhas e insufladores.
E
verificar vazamentos de óleo e gás, medir vazão de ar e parâmetros elétricos, corrigir fator de potência, limpar filtros, grelhas e insufladores.
Respondida
Para se estruturar um bom plano de manutenção de equipamentos deve-se considerar inicialmente:
A
as diretrizes gerais da organização e suas metas e objetivos, orçamento e alocação de recursos, definição de atribuições.
B
as metas e objetivos de manutenção, inventário dos sistemas e componentes, cronogramas de manutenção, atribuição de responsabilidades, procedimentos de inspeção para todos os componentes.
C
documentação de todos os equipamentos envolvidos, histórico de falhas, plano de mitigação das falhas, treinamento do pessoal envolvido.
D
atendimento aos padrões da indústria, regulamentos para manutenção, procedimentos gerenciais estabelecidos, plano de incentivo para atendimento e superação das metas.
E
avaliação do orçamento disponível, metas e objetivos previstos para manutenção, procedimentos técnicos da organização a seguir para elaboração do plano de manutenção.
Respondida
A autoinspeção de sistemas, como de climatização, é um recurso de avalição do cumprimento das boas práticas de fabricação por parte do fabricante que deve abranger, pelo menos, os seguintes aspectos:
A
processo de produção, rastreabilidade dos processos desde a matéria-prima, qualificação do pessoal da produção e treinamento; mecanismos de quarentena e segregação.
B
autoavaliação individual e em equipe, validação pelos superiores mediante inspeção amostral, consolidação de resultados e requalificação dos procedimentos.
C
qualidade de matérias-primas e de insumos, prestadores de serviços, equipes de produção, garantia da qualidade, manutenção embalagem e expedição e logística.
D
estado de instalações, procedimentos de manutenção de prédios e equipamentos, métodos de armazenamento de materiais e produtos terminados, procedimentos de segregação, de descarte e de distribuição.
E
pessoal, instalações, manutenção de prédios e equipamentos, armazenamento de matérias-primas, materiais de embalagem, produtos intermediários e produtos terminados, equipamentos, produção e controles em processo.
Respondida
Na indústria farmacêutica, o responsável técnico é: