Foram encontradas 820 questões.
No desenho de projetos mecânicos, é comum representar as características de forma, orientação, posição e batimento, assim como tolerâncias dimensionais que os desenhos de elementos mecânicos devem ter.

Com base nessas informações, assinale a opção que indica corretamente qual é o significado da representação de símbolos mostrados na figura acima
Provas

Tendo como referência a peça mostrada na figura acima, assinale a opção correta acerca do número de vistas necessárias para representá-la em perspectiva isométrica.
Provas
Julgue os itens a seguir, relativos ao SI.
I Toda vez que há referência a um valor ligado a uma unidade de medir, significa que, de algum modo, foi realizada uma medição. O que se expressa é, portanto, o resultado da medição, que apresenta as seguintes características básicas.

II O instrumento mostrado abaixo é um termômetro que apresenta valores de medida no SI.

III O horário representado por 9:25h está de acordo com o SI.
IV A tabela abaixo está de acordo com o SI.

A quantidade de itens certos é igual a
Provas
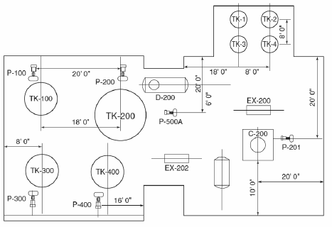
A sigla P& ID, no contexto de tubulação industrial, significa
I controle da vazão em dutos com ação proporcional, integral e derivativa.
II controle da vazão em dutos com ação proporcional em paralelo à ação integral e derivativa.
III piping and instrumentation schematic diagrams, ou tubulação e diagramas esquemáticos de instrumentação.
Assinale a opção correta.
Provas
A documentação ao lado representa um

Provas

Cada metal tem uma variação característica da resistência em função da variação da temperatura. Essa característica é utilizada na construção de sensores de temperatura. Na figura acima apresenta-se, para alguns metais, a variação da resistência (R/Ro) em função da temperatura. Acerca desse assunto, julgue os itens seguir.
I O cobre tem boa linearidade, porém oxida a temperaturas moderadas. Por isso, e não pode ser utilizado para temperaturas acima de 150 ºC.
II Platina é a melhor opção por três razões: opera na maior faixa de temperaturas, a variação da resistência é quase linear e tem boa repetibilidade.
III Platina é o metal, entre as opções mostradas, que tem a maior sensibilidade, isto é, a maior variação da resistência para uma dada variação de temperatura.
É correto o que se afirma em
Provas
Texto para as questões 85 e 86
O conceito de nível de integridade de segurança (SIL), introduzido pelas normas ISA 84.01 e IEC 61508, estabelece uma ordem de grandeza para a redução do risco, ou um nível de robustez necessário a ser implementado de forma a reduzir o risco do processo a níveis aceitáveis. O SIL é um número que varia de 1 a 4.
Para a implantação de uma solução de segurança, é necessário inicialmente realizar a análise de risco do processo (PHA, ou Process Hazard Analysis). Ela consiste essencialmente em se identificar perigos e avaliar o risco de cada perigo identificado. Se F é a freqüência com que ocorre determinado evento e C são as conseqüências resultantes deste evento, então o risco R pode ser calculado pela fórmula
Provas
Texto para as questões 85 e 86
O conceito de nível de integridade de segurança (SIL), introduzido pelas normas ISA 84.01 e IEC 61508, estabelece uma ordem de grandeza para a redução do risco, ou um nível de robustez necessário a ser implementado de forma a reduzir o risco do processo a níveis aceitáveis. O SIL é um número que varia de 1 a 4.
A definição dos níveis SIL pela norma e IEC 61508 é mostrada
a seguir.

Com base nessas informações, assinale a opção correta.
Provas
Julgue os itens a seguir, em relação às Interfaces Homem- Máquina (IHM) — em inglês, usa-se a sigla HMI, correspondente a Human Machine Interface.
I A IHM em uma fábrica está normalmente próxima à linha de produção.
II IHMs são utilizadas em máquinas de lavar pratos e também em cabines de aeronaves.
III Uma IHM é um hardware industrial composto normalmente por uma tela de cristal líquido e um conjunto de teclas de navegação ou inserção de dados.
IV Uma IHM pode ser utilizada para alterar parâmetros de um processo.
V Uma IHM pode ser utilizada para visualizar alarmes por alguma condição anormal do sistema.
A quantidade de itens certos é igual a
Provas
A relação entre a variável física medida e o sinal de saída para um sensor específico é conhecida como calibração do sensor A calibração utiliza um conjunto de pontos (X, S), obtidos experimentalmente, conforme sugerido na figura a seguir.

Em relação à calibração de sensores, assinale a opção correta, considerando as informações apresentadas.
Provas
Caderno Container