Magna Concursos

Foram encontradas 2.000 questões.

650146 Ano: 2014
Disciplina: Eletroeletrônica
Banca: CESGRANRIO
Orgão: Petrobrás
A Figura abaixo mostra o circuito elétrico equivalente de uma planta industrial. Deseja-se melhorar a eficiência energética desse circuito e, por conseguinte, aumentar a conservação de energia, através da correção do fator de potência de forma que seja unitário.

enunciado 650146-1

Sabendo-se que a frequência da rede é igual a 50 Hz, para que se alcance esse objetivo, o valor, em milifarad, da capacitância do capacitor a ser instalado em paralelo com a planta deverá ser de
 

Provas

Questão presente nas seguintes provas
650145 Ano: 2014
Disciplina: Eletroeletrônica
Banca: CESGRANRIO
Orgão: Petrobrás
enunciado 650145-1

A edificação mostrada na Figura acima corresponde a uma unidade de processo em uma petroquímica. Para realizar uma avaliação dos riscos e determinar a necessidade da instalação de sistema de proteção contra descargas atmosféricas nessa unidade, a área de exposição equivalente à edificação é dada por
 

Provas

Questão presente nas seguintes provas
650144 Ano: 2014
Disciplina: Eletroeletrônica
Banca: CESGRANRIO
Orgão: Petrobrás
O religador automático é um equipamento tipicamente utilizado em redes aéreas de distribuição de 13,8 kV. Dentre os objetivos do religador automático está a(o)
 

Provas

Questão presente nas seguintes provas
650143 Ano: 2014
Disciplina: Eletroeletrônica
Banca: CESGRANRIO
Orgão: Petrobrás
Provas:
Considere o circuito elétrico resistivo mostrado na Figura abaixo.

enunciado 650143-1

Conectando os terminais de um amperímetro, considera- do ideal, nos pontos 1 e 2 do circuito, qual será o valor, em ampères, da corrente elétrica medida nesse amperímetro?
 

Provas

Questão presente nas seguintes provas
650142 Ano: 2014
Disciplina: Eletroeletrônica
Banca: CESGRANRIO
Orgão: Petrobrás
enunciado 650142-1


A chave S representada no circuito acima alimentado pela fonte VFonte =12 V, encontra-se inicialmente aberta. Em t = 0 é fechada, permanecendo fechada a partir desse instante. No momento do fechamento da chave, o capacitor está descarregado e suporta em seus terminais uma tensão máxima de 250 V. Além disso, os demais elementos do circuito são ideais.

Qual o valor final da tensão, em volts, sobre o capacitor, decorrido um tempo igual a 100 constantes de tempo do circuito, isto é, 100 RC?
 

Provas

Questão presente nas seguintes provas
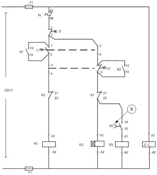
650141 Ano: 2014
Disciplina: Eletroeletrônica
Banca: CESGRANRIO
Orgão: Petrobrás
enunciado 650141-1

No diagrama elétrico mostrado acima, o símbolo identificado por ⓧ corresponde a elemento
 

Provas

Questão presente nas seguintes provas
650140 Ano: 2014
Disciplina: Eletroeletrônica
Banca: CESGRANRIO
Orgão: Petrobrás
A tarifa de energia elétrica paga por um consumidor é de R$ 200,00/MWh. Em um mês típico, este consumidor opera ininterruptamente durante 20 dias com potência aparente e fator de potência constantes de 100 kVA e 0,96, respectivamente.

O valor cobrado pela energia desse consumidor em um mês típico é de
 

Provas

Questão presente nas seguintes provas
650139 Ano: 2014
Disciplina: Eletroeletrônica
Banca: CESGRANRIO
Orgão: Petrobrás
Considere que, no circuito elétrico de corrente contínua mostrado na Figura abaixo, a corrente elétrica I mede 1 A.

enunciado 650139-1

O valor, em volts, da fonte de tensão E0 é de
 

Provas

Questão presente nas seguintes provas
650138 Ano: 2014
Disciplina: Eletroeletrônica
Banca: CESGRANRIO
Orgão: Petrobrás
No que se refere aos métodos de partida dos motores de indução trifásicos, tem-se que, na partida através de
 

Provas

Questão presente nas seguintes provas
650137 Ano: 2014
Disciplina: Eletroeletrônica
Banca: CESGRANRIO
Orgão: Petrobrás
Os relés eletromecânicos, quando utilizados na proteção de motores elétricos em sistemas elétricos industriais de média tensão, 4160 V, apresentavam função individualizada. Assim, era necessário utilizar diversos relés para que todas as funções de proteção fossem atendidas. Atualmente, um único relé possui todas essas funções incorporadas, sendo as mais usuais: 49, 50, 46, 48, 51, 50 GS, 66 e 38

A função 48 corresponde à proteção
 

Provas

Questão presente nas seguintes provas